

英语原文共 14 页,剩余内容已隐藏,支付完成后下载完整资料
双离合器变速器混合动力汽车和操作方法
相关的交叉引用应用程序
本申请要求优先于韩国申请编号:10-2003-0096568,2003年12月24日备案,内容为 以引用方式并入本文。
发明领域
本发明涉及一种双离合器变速器一种混合动力电动汽车及其操作方法。
发明背景
一般来说,“混合动力汽车”是一种利用多种电源的汽车,通常指由发动机和电动机驱动的混合动力电动汽车(HEV)。混合动力汽车可以通过采用发动机和发动机的各种方案来实现,并且大多数方案是基于并联结构或串联结构的。
串联方案比并联方案结构简单,易于控制。然而,串联式混合动力汽车的能效比并联式混合动力汽车低,因为串联式混合动力汽车的能量首先从发动机的机械能转换为电池中的电能,然后用于运行电机。并联式混合动力汽车虽然在结构和控制上更为复杂,但由于发动机的机械能和电池的电能可以同时使用,因此更为节能。为此,客车通常采用并联方案。
串联式混合动力汽车虽然比并联式混合动力汽车节能,但总能在最佳工作点运行发动机。然而,由于发动机和电机通过变速器机械耦合在一起,并且发动机转速与车速相关,因此并联HEV不能始终在最佳工作点运行发动机。因此,发动机的工作效率随车速而变化。为了解决这一问题,利用金属带的无级变速器(CVT)通常被认为是一种良好的变速器,因为它可以使发动机转速独立于车速进行控制。然而,与自动变速器等其他变速器相比,这种无级变速器的操作需要非常高的液压压力。因此,尽管CVT具有各种功能上的优点,但它并没有表现出特别高的能效。
另一方面,在双离合器变速器(DCT)中,来自发动机的扭矩通过两个离合器传递到两个输入轴,然后使用与两个输入轴相关联的齿轮进行更改和输出。通过将两个离合器和一个自动换档装置调整到与传统手动变速器相似的方案,可以在保持手动变速器效率水平的同时获得自动变速器的便利性。
因此,如果这样的DCT可以适应混合动力汽车它的传动系统,混合动力汽车的效率可能会更高由使用CVT的HEV增强。
在本发明背景部分中公开的信息仅用于增强对本发明背景的理解,不应被视为承认或任何形式的暗示,即该信息构成本领域普通技术人员在本国家已经知道的现有技术。
发明概要
本发明提供了一种用于混合动力电动汽车的双离合器变速器和一种操作方法,其结构旨在提供理想地改变和输出发动机和马达的扭矩的优点。
根据本发明实例的具有发动机和马达的混合动力电动汽车的示范性双离合器变速器包括主输入轴、第一和第二输入轴、第一和第二离合器、驱动齿轮单元、第一和第二输出装置。差动齿轮和电机输入/输出装置。
主输入轴接收来自发动机的扭矩。第一输入轴与主输入轴同轴旋转。第二输入轴与主输入轴同轴旋转,并沿着第一输入轴的外圆周旋转。第一和第二离合器选择性地将扭矩从主输入轴传递到第一和第二输入轴。
驱动齿轮单元包括分别设置在第一和第二输入轴上的多个驱动齿轮。
第一输出装置包括与第一和第二输入轴平行且与第一和第二输入轴相隔预定距离的第一输出轴,并且还包括多个从动齿轮和其上的第一输出齿轮,使得第一和第二输入轴上的驱动齿轮的扭矩被选择性地改变和输出。
第二输出装置包括与第一和第二输入轴平行并与第一和第二输入轴相隔预定距离的第二输出轴和反向怠速轴、设置在第二输入轴上的多个从动齿轮、第二输出齿轮、反向从动齿轮,以及设置在逆空转轴上的多个逆中间齿轮,使得选择性地改变和输出第一和第二输入轴上的驱动齿轮的扭矩。
差动齿轮通常连接到第一输出齿轮和第二输出齿轮。
电机输入/输出单元通过多个齿轮和第二输入轴上的驱动齿轮将电机的扭矩选择性地传送到第二输入轴。
在另一实例中,驱动齿轮单元包括形成在第一和第二输入轴之间的一个输入轴上的第一、第三和第五驱动齿轮,以及形成在第一和第二输入轴之间的另一个输入轴上的第二、第四和第六驱动齿轮。
在另一实例中,第一、第三和第五驱动齿轮形成在第一输入轴上,第二、第四和第六驱动齿轮形成在第二输入轴上。
在又一实例中,第一、第二、第三、第四、第五和第六驱动齿轮从发动机按第二驱动齿轮、第四驱动齿轮、第六驱动齿轮、第三驱动齿轮、第一驱动齿轮和第五驱动齿轮的顺序布置。
在又一实例中,第一输出装置包括第一输出轴、第一、第二、第三和第四从动齿轮、第一和第二同步装置以及第一输出齿轮。第一、第二、第三和第四从动齿轮设置在第一输出轴上,并且分别与第一、第二、第三和第四驱动齿轮啮合。第一同步装置选择性地将第一和第三从动齿轮的扭矩传送到第一输出轴。第二同步装置选择性地将第二和第四从动齿轮的扭矩传送到第一输出轴。第一输出齿轮设置在第一输出轴上并与差速齿轮啮合。一致地,选择性地改变和输出第一和第二输入轴上的第一、第二、第三和第四驱动齿轮的扭矩。
在另一个进一步实例中,第二输出装置包括第一输出轴、反向怠速轴、第五和第六从动齿轮、第一和第二中间齿轮、反向从动齿轮、第三和第四同步装置以及第二输出齿轮。第五和第六从动齿轮设置在第二输出轴上,分别与第五和第六驱动齿轮啮合。第一中间齿轮设置在反怠速轴上,与第一驱动齿轮啮合。第二中间齿轮设置在反向怠速轴上。反向从动齿轮设置在第二输出轴上,与第二中间齿轮啮合。第三同步装置选择性地将第五从动齿轮的扭矩传送到第二输出轴。第四同步装置选择性地将第六和反向从动齿轮的扭矩传送到第二输出轴。第二输出齿轮设置在第二输出轴上,与差速器齿轮啮合。因此,选择性地改变第一和第二输入轴上的第一、第五和第六驱动齿轮的扭矩并输出。
在又一实例中,马达输入/输出单元包括马达齿轮、马达空转轴和马达空转齿轮。马达齿轮设置在马达的旋转轴上。电机空转轴与第二输入轴平行且相隔预定距离布置。电机空转齿轮形成在电机空转轴上,通常与电机齿轮和第二输入轴上的一个驱动齿轮啮合。在本实例中,与马达空转齿轮啮合的第二输入轴上的一个驱动齿轮可以是用于第二速度的驱动齿轮。
控制双离合器变速器的示例性方法是用于控制混合动力电动汽车的双离合器变速器的方法。该方法包括从电动汽车(EV)模式、混合动力汽车(HEV)模式和再生制动(RB)模式确定操作模式。双离合器变速器根据确定的操作模式进行操作。在EV模式下,仅改变电机的扭矩并输出。在HEV模式下,电机和发动机的扭矩都会改变并输出。在RB模式下,混合动力汽车的制动和惯性能通过电机的发电回收。
在另一实例中,当当前电荷状态(SOC)高于预定SOC时确定EV模式。在EV模式下,发动机停止,第一和第二离合器松开,同时将电机的扭矩传输至预定换档速度的从动齿轮,从而仅改变和输出来自电池电源的电机扭矩。在另一实施例中,预定的移位速度是前进第二速度。
在另一个更远的实例中,在EV模式中,马达的功率依次通过马达齿轮、马达怠速齿轮、第二输入轴上的第二速度驱动齿轮、第一输出轴上的第二速度从动齿轮和第一输出轴输出到差速齿轮。
图纸简要说明
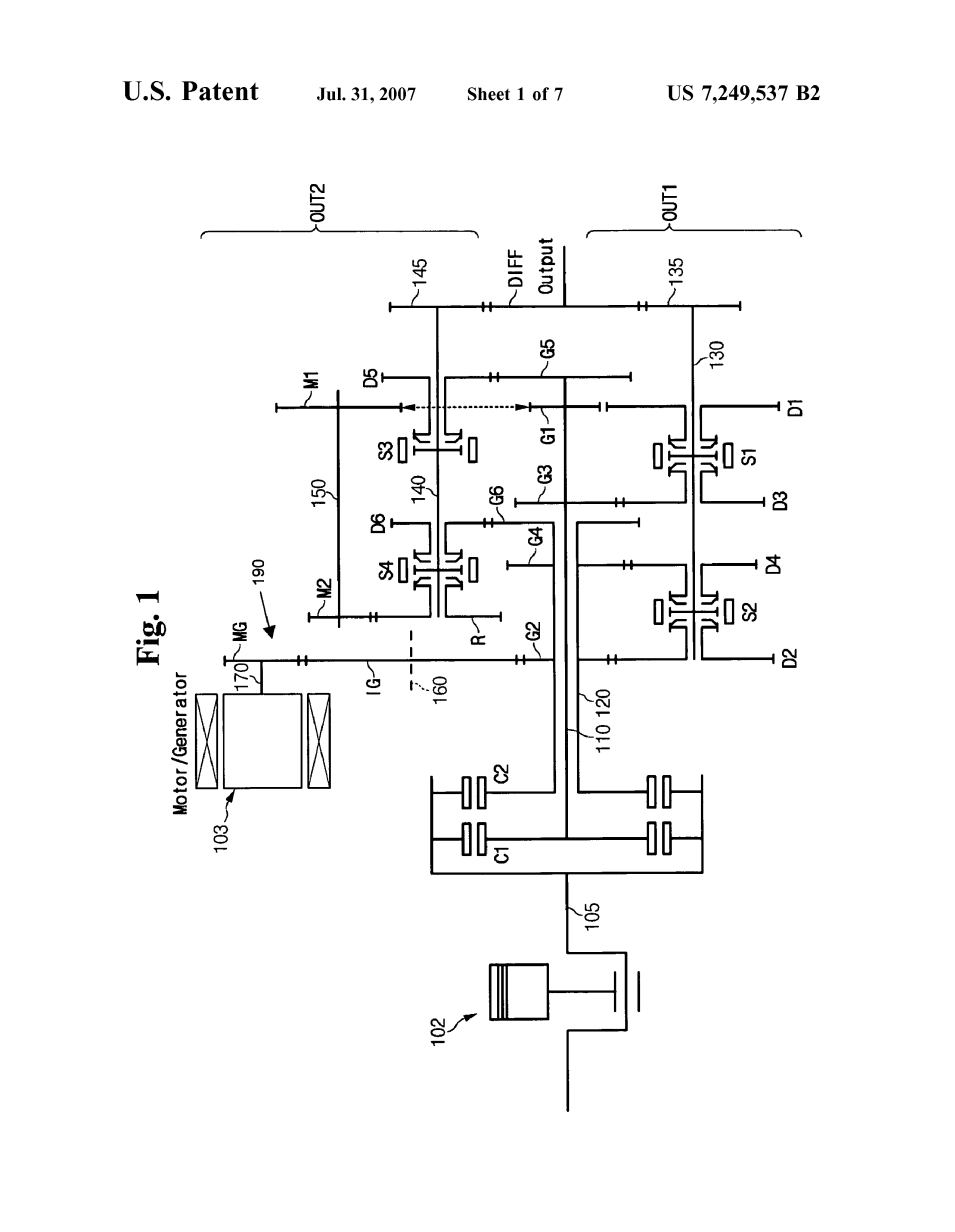
图1是根据本发明实施例的混合动力汽车的DCT的示意图;
图2是示出根据本发明实施例的混合动力汽车的DCT的第一和第二输入轴、第一和第二输出轴、反向怠速轴、差速齿轮和马达齿轮之间的配置关系的图;
图3是示出根据本发明实施例的用于混合动力汽车的DCT的EV模式操作的图;
图4是示出当DCT处于EV模式时发动机起动时,根据本发明实施例的HEV的DCT的操作的图:
图5是示出根据本发明实施例的混合动力汽车的DCT在混合动力汽车以前进第三速度运行时的操作的图
HEV模式:
图6是示出根据本发明实施例的混合动力汽车的DCT的RB模式操作的图;
图7是示出根据本发明实施例的用于控制DCT的方法的流程图。
优选实施例的详细说明
下文将参照附图详细描述本发明的实例。
如本领域公知的,双离合器变速器(DCT)在类似于手动变速器的变速方案中包括两个离合器装置。在DCT中,来自发动机的扭矩通过两个离合器传递到两个输入轴,然后使用布置在两个输入轴上的齿轮进行变换和输出。
本发明的一个实例将这种DCT应用于具有发动机和电动机的两个电源的混合动力电动汽车(HEV)。图1是根据本发明实施例的混合动力汽车的离散余弦变换的示意图,图2是示出根据本发明实施例的混合动力汽车的离散余弦变换的第一和第二输入轴、第一和第二输出轴、反向怠速轴、差速齿轮和马达齿轮之间的配置关系的图本发明。
如图1所示,根据本发明实施例的混合动力汽车的DCT包括主输入轴105、第一和第二输入轴110和120、第一和第二离合器C1和C2、第一、第二、第三、第四、第五和第六驱动齿轮G1、G2。G3、G4、G5和G6;第一和第二输出装置OUT1和OUT2;差速齿轮差速器;以及马达输入/输出单元190。
主输入轴105从发动机102接收扭矩。第一输入轴110沿主输入轴105的旋转轴旋转布置。第二输入轴120设置在围绕第一输入轴110旋转的主输入轴105的旋转轴上。第一和第二离合器C1和C2选择性地将主输入轴105的扭矩分别传递给第一和第二输入轴110和120。因此,当第一离合器C1工作时,主输入轴105的扭矩被传送到第一输入轴110,并且当第二离合器C2工作时,主输入轴105的扭矩被传送到第二输入轴120。第一、第三和第五驱动齿轮G1、G3和G5形成在第一输入轴110上,第二、第四和第六驱动齿轮G2、G4和G6形成在第二输入轴120上。此外,第一、第三和第五驱动齿轮G1、G3和G5形成在第一输入轴110上,使得第三驱动齿轮G3靠近第二输入轴120的端部,第五驱动齿轮G5位于其远端,并且第一驱动齿轮G1位于第三和第五驱动齿轮G3和G5之间。
此外,第二、第四和第六驱动齿轮G2。G4和G6形成在第二输入轴120上,使得第二驱动齿轮G2靠近发动机102,第六驱动齿轮G6远离发动机102,第四驱动齿轮G4位于第二和第六驱动齿轮G2和G6之间。因此,根据如图1所示的本发明的实施例,第一、第二、第三、第四、第五和第六驱动齿轮G1、G2。G3、G4、G5和G6按以下顺序排列:第二驱动齿轮G2、第四驱动齿轮G4、第六驱动齿轮G6、第三驱动齿轮G3、第一驱动齿轮G1,然后是第五驱动齿轮G5。
此外,如图1所示,DCT包括第一输出装置OUT1,用于选择性地改变和输出第一、第二、第三和第四驱动齿轮G1、G2的扭矩。G3和G4;以及第二输出装置OUT2,用于选择性地改变和输出第一、第五和第六驱动齿轮G1、G5和G6的扭矩。
如图1所示,第一输出装置OUT1包括第一输出轴130、第一、第二、第三和第四从动齿轮D1、D2、D3和D4、第一和第二同步装置S1和S2以及第一输出齿轮135。第一输出轴130与主输入轴105平行并相隔预定距离布置。第一、第二、第三和第四从动齿轮D1、D2、D3和D4设置在第一输出轴130上,同时分别与第一、第二、第三和第四驱动齿轮G1、G2啮合。G3和G4。第一同步装置S1选择性地将扭矩从第一或第三从动齿轮D1和D3传送到第一输出轴130。第二同步装置S2选择性地将扭矩从第二或第四从动齿轮D2和D4传送到第一输出轴130。此外,第一输出齿轮135设置在第一输出轴130上,同时与差速齿轮DIFF接合,使得从第一、第二、第三和第四驱动齿轮G1、G2接收到扭矩。G3和G4被传输到差速器齿轮差速器。
如图1所示,第二输出装置OUT2包括第二输出轴140、反向怠速轴150、第五和第六从动齿轮D5和D6、第一和第二中间齿轮M1和M2、反向从动齿轮R、第三和第四同步装置S3和S4以及第二输出齿轮145。第二输出轴140和反向怠速轴150被布置成与主输入轴105平行并与主输入轴105分开预定距离。第五和第六从动齿轮D5和D6设置在第二输出轴140上,同时分别与第五和第六驱动齿轮G5和G6接合。当与第一驱动齿轮G1啮合时,第一中间齿轮M1被布置在反向怠速轴150上。当与第二中间齿轮M2啮合时,反向从动齿轮R布置在第二输出轴140上。第三同步装置S3选择性地将第五从动齿轮D5的扭矩传送到第二输出轴140。第四同步装置S4选择性地将扭矩从后退从动齿轮R或第六从动齿轮D6传送到第二输出轴140。此外,第二输出齿轮145在与差速齿轮DIFF啮合时设置在第二输出轴140上,使得从第一、第五和第六驱动齿轮G1、G5和G6接收到的扭矩被传输到差速齿轮DIFF。
本领域普通技术人员可以清楚地理解第一、第二、第三和第四同步装置S1、S2、S3和S4的细节,所述第一、第二、第三和第四同步装置涉及由换档叉操作的传统手动变速器的同步装置。例如,第一、第二、第三和第四同步装置S1、S2、S3和S4可分别由由控制器(未示出)控制的附加执行器在图1中的左和右方向操作。执行器可以由电动机驱动,也可以由控制油泵液压的电磁阀液压驱动。对于本领域普通技术人员来说,这些细节是显而易见的,因此在此不再详细描述。
马达输入/输出单元190通过马达齿轮MG、马达空转齿轮IG和第二输入轴120上的第二驱动齿轮G2,将马达103(即,可操作用于驱动和生成功能的马达发电机)的扭矩选择性地传送到设置在变速箱(未示出)上的第二输入轴120。电机齿轮MG设置在其旋转轴170上的电机103上。马达空转轴160与第二输入轴120平行并相隔预定距离布置。在马达怠速轴160上,马达怠速齿轮IG被布置,同时与马达齿轮MG和第二输入轴120上的第二驱动齿轮G2接合。
在图1中,第一中间齿轮M1和第一驱动齿轮G1的接合以及第二输出轴140和差速齿轮DIFF的接合用虚线表示。这是因为尽管第一和第二输入轴110和120、第一和第二输出轴130和140、反向怠速轴150和差速
剩余内容已隐藏,支付完成后下载完整资料
资料编号:[236432],资料为PDF文档或Word文档,PDF文档可免费转换为Word
